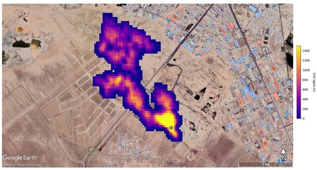
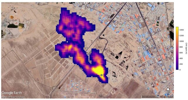
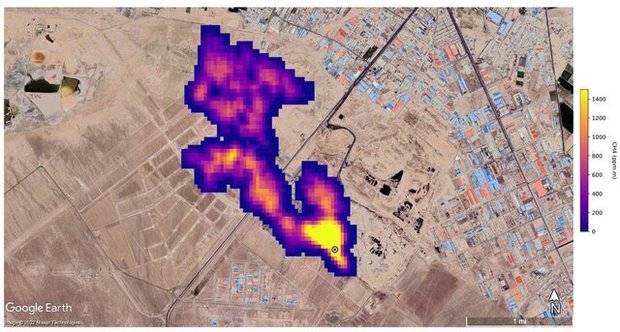
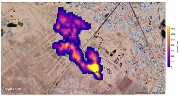
محمد الموتی دبیر شبکههای مردم نهاد محیط زیست کشور و متخصص حوزه پسماند در واکنش به گزارش ناسا درباره توده ۵ کیلومتری گاز متان در جنوب شهر تهران اظهار کرد: یکی از مسائلی بسیار عجیب درباره این گزارش، تکذیب شهرداری تهران است. شهرداری گفته است که اگر قرار بود چنین پدیدهای وجود داشته باشد چرا پیش از این درباره این موضوع صحبت نشده است؟ این در حالیست که پاسخ به این سوال بسیار ساده است. در تمام دنیا اعلام شده که سیستم طیفسنج جدیدی که راهاندازی و استفاده شده از یک تا دو ماهه گذشته شروع به کار کرده و مربوط به سال ۲۰۲۲ است. این قابلیت طبیعتا حتی سال گذشته وجود نداشته است چه رسد به سالهای قبل از آن.
جی پلاس؛ دبیر شبکههای مردم نهاد محیط زیست کشور و متخصص حوزه پسماند بااشاره به ردپای اقتصاد سیاه مافیای زباله در توده گاز متان جنوب تهران گفت: نقطهای که شهرداری باید به آن نگاه کند پیش از آنکه آرادکوه باشد، در درون خود شهرداریها است. مشکل درون مراوداتی است که بین بخشهایی از این نهاد و مجموعههای مدیریت پسماند خارج از شهرداری وجود دارد و باید شناسایی شود. به عبارتی همان گلوگاههایی که از این مسیر ثروت اندوزی میکنند اجازه نمیدهند سیستم اجرایی درست کار کند.
ایسنا نوشت؛ محمد الموتی در واکنش به گزارش ناسا درباره توده ۵ کیلومتری گاز متان در جنوب شهر تهران اظهار کرد: یکی از مسائلی بسیار عجیب درباره این گزارش، تکذیب شهرداری تهران است. شهرداری گفته است که اگر قرار بود چنین پدیدهای وجود داشته باشد چرا پیش از این درباره این موضوع صحبت نشده است؟ این در حالیست که پاسخ به این سوال بسیار ساده است. در تمام دنیا اعلام شده که سیستم طیفسنج جدیدی که راهاندازی و استفاده شده از یک تا دو ماهه گذشته شروع به کار کرده و مربوط به سال ۲۰۲۲ است. این قابلیت طبیعتا حتی سال گذشته وجود نداشته است چه رسد به سالهای قبل از آن. بدین جهت این ابزار، سیستم و فناوری جدید با تمرکز بر پیدا کردن نقاط داغ متان توانسته چنین کشفی را به جهانیان ارایه دهد.
وی افزود: متاسفانه آن چیزی که بدون این طیف سنج و چنین امکانی همواره در این سالها گفته میشد، اکنون زمینه و مرجع علمی نیز پیدا کرده است.
دبیر شبکههای مردم نهاد محیط زیست و منابع طبیعی کشور درباره واکنش شهرداریها خاظرنشان کرد: تکذیب این موضوع مسئلهای کارشناسی و فنی نیست. بهتر است به جای اینکه بهطور مستقیم بروز این پدیده را تکذیب کنیم، با احتیاط تا زمان بررسی و مشاهده اسناد جدیدتر اظهارنظر کنیم.
وی افزود: بخشی از اطلاعات گزارش ناسا انحصارا متعلق به این اداره کل است اما اگر بتوان با مراودات علمی و از طریق مراجع علمی داخلی یا منطقهای درخواست کرد تا این اطلاعات در اختیارمان قرار گیرد به نتایج بهتر با بررسی جزئیات بیشتر میرسیم. ناسا تنها بخش اندکی را برای مطالعه در اختیار عموم قرار میدهد.
الموتی خاطرنشان کرد که اصل قضیه را نمیتوان تکذیب کرد، چه بسا تایید آن اکنون وزن بیشتری خواهد داشت.
الموتی با اشاره به میزان دپوی زباله در ایران بهویژه تهران گفت: به دلیل نوع زندگی ما ایرانیها، این میزان از دپوی زباله تر که درصد تر بودنشان بسیار بالا است قطعا گاز متان تولید میکند.
وی درباره سایت آرادکوه در جنوب شهر تهران اظهارکرد: این سایت ۶۰ تا ۷۰ سال است که کار میکند و فناوری جمعآوری و سوزاندن این گاز را نیز ندارد. بدین جهت مسلما این گاز خود را به شکل یک ستون ابر متانی به قطر ۵ کیلومتر نشان میدهد. به عبارتی این ستون رصد شده کاملا ادعاهای قبلی کارشناسان این حوزه را ثابت میکند.
این متخصص حوزه پسماند افزود: ضمن اینکه سازمان حفاظت محیط زیست نیز عملا این موضوع را پذیرفته است. دفتر مدیریت پسماند سازمان حفاظت محیط زیست برای ما به عنوان مرجع تخصصی این حوزه طبیعتا تایید این موضوع است این در حالیست که شهرداریها این موضوع را قبول نمیکنند.
الموتی ضمن اشاره به اینکه سایت دفع زباله آرادکوه، خود یک مسئله اساسی است اما بروز چنین پدیدهای را تنها ناشی از آرادکوه ندانست و توضیح داد: سیستم جزیرههای حرارتی، سیستم خاص گردش هوا در سطح و ارتفاع و تاسیسات موجود در جنوب تهران عمدتا یکی از محصولات جانبی تولید گاز متان هستند. به عبارتی انبوه کشتارگاهها و دامداریهایی که در جنوب تهران هستند در یک مساحت بسیار بزرگتر از آنچه که ما از آرادکوه مدنظر داریم باعث به وجود آوردن این توده گاز شدهاند.
وی به دلایل متعدد مجتمع شدن توده گاز متان اشاره کرد و گفت: به علت گردش هوا، بادهای عبوری و ... گاز متان به شکل توده در جنوب شهر مجتمع شده است. این پدیده دو عامل اصلی دارد؛ اول تولید گاز از شیرابهها و زبالهتر که قابلیت سوزاندن به دلیل کهنه بودن تاسیسات در منطقه دفع زباله آرادکوه ندارند و دوم انبوه دامداریهای جنوب شهر تهران در شهرستانهای ورامین، شهر ری و ... باعث تجمع این گاز شدهاند چراکه یکی از خروجیهای اساسی از دامداریها، گاز متان است.

سردرگمی در اولویتبندی حل بحرانهای زیستمحیطی
این کارشناس پسماند ضمن اشاره به انباشت معضلات و بحرانها در حوزههای گوناگون محیط زیست و منابع طبیعی، مسئله اساسی را پرداختن به ریشهها دانست و توضیح داد: مسئله صرفا انباشت زباله نیست بلکه بحران در حوزههای گوناگون محیط زیست باعث شده دچار یک سردرگمی مدیریتی برای اولویتبندی با توجه به منابع محدود شویم همچنین اهمیت موضوعات در ذهن سیاستگذاران و کسانی که اعتبارات این حوزهها را تعیین میکنند، تعریف شده نیست و به خوبی جا نیفتاده است بنابراین بخش اصلی این موضوع، پریشانی و سرگردانی مدیریتی در پیدا کردن اولویتها برای حل موضوع است.
الموتی دومین مسئله را متوجه موضوع پسماند و پساب دانست و ادامه داد: این موضوع نیازمند یک پکیج کامل مدیریتی از لحظه تولید تا لحظه دفع یا دفن است. به عبارتی اگر بخواهیم وارد سیاستی شویم که بتوانیم از ظرفیتهایی استفاده کنیم که جلوی این بحران گرفته یا از تبعات آن کم شود صرفا نباید در مکانی مانند آرادکوه تاسیسات و تجهیزات مدرن به کار گیریم بلکه مسئله این است که ما از لحظه نخست تولید زباله باید سرمایه گذاریمان را هدف گذاری کنیم.
دبیر شبکههای مردم نهاد محیط زیست و منابع طبیعی کشور درباره رخ ندادن این چنین هدفگذاری در مسئله دوم تاکید کرد: علت رخ ندادن این اتفاق این است که این بویی که به مشام میرسد بیش از بوی متان، بوی فساد است. در حداقل یک دهه گذشته آنچه اجازه نمیدهد ما ارادههایی را در سطوح تصمیمگیری و تصمیمسازی برای حل مسئله پسماند شاهد باشیم، همین است. تمام این ارادهها نتیجهای جز شکست نداشته است. عوامل شکست، مجموعهای هستند که اجازه نمیدهند برنامهها به نتیجه برسند یا درست اجرا شوند.
وی به بیان مثالی پرداخت و گفت: به عنوان نمونه برنامه تفکیک از مبدأ بهصورت گسترده انجام و بخشی نیز به فرهنگ عمومی تبدیل شد، بهطوری که نسل جدید به عنوان یک رفتار شهروندی معمولی و مطلوب با تفکیک زباله غریبه نیستند و خود به خود این موضوع را پذیرفتهاند.
به فرهنگسازی برای کاهش تولید زباله کمتر پرداخته شده است
الموتی مرحله قبل از تفکیک زباله را فرهنگسازی در تولید زباله دانست که کمتر به آن پرداخته شده است و توضیح داد: از بستهبندی محصولاتی که مورد مصرف مردم است تا اساس فرهنگ خرید نیازهای روزمره زندگی باید بهگونهای باشد که کمترین زباله را مردم تولید کنند. ما در مرحله تولید و تفکیک باید زیرساخت مناسبی را ایجاد میکردیم همچنین برای مرحله حمل و نقل پسماندها برای رسیدن به سایتهای پردازش اقدامات مجزا انجام دهیم. برای سمی تریلرها (خودروهای بزرگ انتقال زباله به مراکز دفع پسماند) که محلهای دپو پیش از مرحله آخر هستند باید به طور جداگانه برنامهریزیهای جدی و حرفهای در مدیریت شهری انجام میشد. به علاوه در سایتهای زباله برای دفع و دفن، تفکیک و پردازش نهایی اقداماتی صورت گیرد. تجهیزات و تاسیسات لازم در سایتها بهویژه در حوزه لولهگذاریها که انتقال گازها را به مکانی که بتواند تبدیل به سوخت شود، انجام شود سپس از انرژی تولیدی آن سوخت استفاده کنیم اما متاسفانه برای تمامی این موارد نیز کمکار کردهایم.
این متخصص حوزه پسماند مرحله قبل تولید پسماند را توجه به تولید محصول توسط کارخانهها و صنایع دانست و گفت: برای ۱۵۰ گرم چیپس، یک چهارم بسته بندی امروز معمول بازار کافی است اما بسته بندی چهار برابر حجم ۱۵۰ گرم چیپس موجود در بسته باعث میشود برای هر بسته چیپس و پفک چهار برابر پسماند بیشتر در مرحله تولید کارخانهای داشته باشیم.
لزوم ایجاد زیرساختهای تاسیساتی در آرادکوه
وی تاکید کرد: نکته قابل توجه این است که ما امروز در مکانی مانند آرادکوه حتما زیرساخت تاسیساتی ایجاد کنیم چراکه گاز تولید میشود. بدین جهت میتوان با سیستم لولهگذاریهای فنی که در بسیاری از نقاط دنیا کار شده، گاز را به سمت تولید انرژی هدایت کرد. هرچند تولید این انرژی در مرحله اول زیرساختی بسیار گران است و همین امر نیز باعث شده که شهرداریها توانمندی سرمایهگذاری اولیه برای انجام این اقدام را نداشته باشند، آن هم در سایتهایی که دهههاست، فعالیت میکنند و انباشت زباله و پسماند بهقدری وحشتناک شده که تنها شاهد کوههایی از زباله هستیم.
الموتی درکنار اولویت اول مدیریتی به پیشنهاد برای مکانیابی جدید به جهت دفع و دفن زباله پرداخت و ادامه داد: با این پیشفرض که ما برای مسئله تولید پسماند اقدامات فرهنگی در خانواده، مدارس، صداوسیما، خبرگزاریها برای مدیریت پسماند خانگی و فروشگاهی انجام داده و زیرساختهای حمل و نقل را ایجاد کرده باشیم، باز هم اولویت اول تجهیزات و زیرساختهای انتقال گاز تولیدی برای تولید سوخت است، یعنی برای استفاده از انرژی تولیدشده از گاز متان همواره باید به مکانیابی سایتهای جدید بپردازیم.
دبیر شبکههای مردم نهاد محیط زیست و منابع طبیعی کشور اضافه کرد: سایتی مانند آرادکوه در جایی قرار گرفته که خطر نفوذ به آبخوان را تقریبا در آن نقطه نداریم و احتمال سرایت شیرابه به آبخوانها بسیار ضعیف است اما در هر نقطه دیگری در جنوب تهران ایجاد سایت جدید این خطر را چندین برابر میکند. اگر ما نتوانیم از لحظه اول تمام پیشفرضها و زیرساختهای لازم را آماده کنیم قطعا با آلوده و مسموم شدن بسیار زیاد آبهای زیرزمینی به علت نفوذ شیرابهها مواجه خواهیم بود.
لزوم اخذ تصمیمی اساسی برای آرادکوه
وی خاطرنشان کرد: پیدا کردن مکانی که واقعا بتوان سیستم لندفیل (محل دفن زباله) را در آن درست انجام داد تا نفوذ شیرابه به آبخوانها صورت نگیرد، بسیار با محدودیت مواجه است. به عبارتی جانمایی آرادکوه شاید ۷۰ سال پیش صورت گرفته باشد اما تقریبا انتخابی بینقص بوده چراکه کمترین ضربه را به آبخوانها میزند اما قطعا دیگر با این روش نمیتواند ادامه دهد. در نتیجه باید برای آرادکوه یک تصمیم اساسی بگیریم و این تصمیم تا زمانی که بوی فساد میآید، بسیار سخت است.
مافیای پسماند عامل مدیریت نادرست پسماند
این متخصص حوزه پسماند باتوجه به سیستم مدیریت پسماند در دو دهه اخیر تصریح کرد: این سیستم دارای یک شبکه پیچیدهای است. بر گنج نهانی نشسته و از پسماند تولیدی مردم درحال ثروتاندوزی است. افراد این شبکه به حفظ این شبکه و فرآیندی که آن را زنده نگه دارد، کمک میکنند. به عبارتی از لحظه تولید کارخانهای محصول تا تولید پسماند در خانهها، فروشگاهها، تفکیک از مبدأ، پردازش و انتقال هر کدام را بخواهیم به سمت بهبود ببریم، به اقتصاد سیاه این شبکه فاسد ضربه زدهایم .
وی افزود: این شبکه تا مدت زمانی میتوانند به اقدامات خود ادامه دهند چون طبیعت همواره از ما و هر شبکه فاسدی قویتر است بنابراین طبیعت حضور خود را به این شکل و انباشت توده گاز متانی که بوی نامطبوع کشنده را متصاعد میکند، به ما نشان میدهد و اینجاست که مسئولان، تصمیمسازان و سیاستگذاران ناگهان متوجه سیستمی خواهند شد که حداقل در این دو دهه داشته کار میکرده اما تازه بوی خود را نشان داده است. متوجه فریاد کارشناسانی میشوند که سالها این موضوع را مطرح کردهاند. این شبکه به هم پیوسته آنچنان از هم همدیگر پشتیبانی میکنند که تصمیمات درست نیز در سلسله مراتب خود دچار شکست و فراموشی میشود یا به شکل دیگری اجرا میشوند که نتیجهای ناگوار دارد. مسئولان نیز با مشاهده ظاهر تصمیم گرفته شده از فکر آن خارج و دوباره دچار سرگردانی میشوند.
الموتی ضمن اشاره به اینکه ما راهی جز سرمایهگذاری جدی و همزمان در تمام مراحل ششگانه مدیریت پسماند از تولید، تفکیک، انتقال، پردازش، دفع و دفن نداریم، تاکید: نقطههایی را که جلوی موفقیت هر یک از این سرمایهگذاریها را میگیرد، را باید پیدا کنیم و پیش از آنکه دوباره دچار شکست شوند، جلوی آن را بگیریم.
به گفته این متخصص حوزه پسماند، در این زمینه باید انصاف نیز داشت چراکه حداقل در یک دهه گذشته تلاشهای بسیاری صورت گرفت تا جلوی آشفتگی دراین حوزه گرفته شود اما به علل ذکر شده این تصمیمها به شکست انجام شد و مدیران ما دچار یک یاس مدیریتی شدند. شهرداری تهران نیز واقعا در این حوزه به یک استیصال رسیده اما نقطهای که شهرداری تهران باید به آن نگاه کند پیش از آنکه آرادکوه باشد، در درون خود شهرداریها است. مشکل درون مراوداتی است که بین بخشهایی از این نهاد و مجموعههای مدیریت پسماند خارج از شهرداری وجود دارد و باید شناسایی شود. به عبارتی همان گلوگاههایی که از این مسیر ثروت اندوزی میکنند و اجازه نمیدهند، سیستم اجرایی درست کار کند. پس از توجه به این فسادی که در بوی متان خود را نشان داده است، میتوان با سرمایهگذاری به طور همزمان در همه این مراحل در یک تا دو دهه آینده موفق شد تا واقعا مسئلهای به نام پسماند نداشته باشیم یا حداقل پسماند جزو مسائلمان نباشد و موضوعی مدیریت شده باشد.
وی خاطرنشان کرد: بهطور کلی ما در حوزه مدیریتی در سایتهای متعدد در شهرهای بزرگ با دو مشکل عمده مواجه هستیم. ابتدا با انبوهی از تولید زبالهها که میتوان در کمترین حالت آنها را نصف کرد. به عبارتی ۷۰۰۰ تن زباله تهران را میتوان به اقداماتی در حوزه تفکیک و تولید به ۳۵۰۰ تن رساند. بدین ترتیب مدیران شهرداریها با یک زباله جمعآوری شده بسیار بالاتر از حد استاندارد مواجه هستند مشکل بعدی گرفتاری در پیدا کردن مکان مناسب برای دپوی زبالهها با توجه به نوع قرار گرفتن آبخوانها و حوضههای آبریز است. محلهای دفن زباله را مانند اروپا، آمریکا و جنوب شرق آسیا باید در بالاترین حد استاندارد طراحی و اجرا کرد تا نشتی شیرابه نداشته باشیم.
الموتی تاکید کرد: این مسئله بهطور مستقیم با سلامت انسان رابطه دارد و جای شوخی ندارد. مدیریت پسماند و پساب یک مسئله اولویتدار است که میتواند در کل کشور تبدیل به بحران درجه یک شود و اگر به مرحلهای برسیم که اعتبارات واقعی تعیین شود و شهرداریها در تنگنا نباشند، بحران حل میشود.
نفوذ شیرابه به آبخوانهای قزوین
این متخصص حوزه پسماند به سایت محمد آباد قزوین اشاره کرد و توضیح داد: این سایت یکی از فاجعههایی است که در کشور رخ داده چراکه جانمایی آن دقیقا بر لبه یکی از بزرگترین آبخوانهای یکپارچه کشور در دشت قزوین است و با اینکه پیشبینیهای بسیار جدی در دهه گذشته برای احداث آن شد اما کوچکترین زیرساختی برای احداث سایت صورت نگرفت و اکنون با نفوذ وحشتناک شیرابه به آبخوان مواجه هستیم.
به گفته الموتی مسئله ما این است که ابتدا پیش از اینکه وارد هر نوع مدیریت حوزه پسماند شویم حتما یک بررسی کامل بر گلوگاههای مسئلهانگیز حوزه مدیریت پسماند انجام شود. این موضوع برای یک فعال محیط زیست مثل روز روشن است که عامل اصلی عدم موفقیت همه برنامههای شهرداریها نیز است.
لزوم تخصیص اعتبارات کافی برای مدیریت درست پسماند
وی تاکید کرد: مدیران ارشد شهرداری واقعا عقیده به حل موضوع دارند و میخواهند که موضوع حل شود اما باید مانع را در این موضوع ببینند. به نظر میرسد باید یک بار برای همیشه اعتبارات واقعی برای این موضوع تخصیص داده شود همچنین شهرداریها دست به عصا نباشند و در تمامی حوزهها از لحظه تولید تا لحظه دفن دستشان باز باشد تا سرمایهگذاری را انجام دهند به علاوه سرمایه گذاران را جلب کنند و مشوقهای خوبی برای سرمایهگذاران داشته باشند که آنها نیز مشارکت و در این حوزه سرمایهگذاری کنند.
الموتی در پایان گفت: اگر ما به لحاظ تأسیساتی دچار ضعف نباشیم میتوانیم این بحران را مدیریت کنیم ضمن اینکه مرحله تفکیکمان نیز از دست شبکه اقتصاد خارج شود. به نظر میرسد این اقدامات براساس بررسیهای انجام شده در دانشگاههای داخلی خودمان نگرانی منابع مالی شهرداری را به کلی رفع خواهد کرد و حتی ذخیره و اندوختهای نیز برای شهرداریها خواهد داشت، یعنی اگر تفکیک پسماند از شبکههای فاسد خارج شود، زباله خشک میتواند به موقع در چرخه بازیافت قرار بگیرد و تمام منابع مالی مورد نیاز شهرداری را تامین میکند. این واقعا فاجعهبار و حقیقتا شرم آور است که ما چنین امکان و ظرفیتی را برای کسب درآمد از این طلای کثیف داشته باشیم اما این کار را انجام ندهیم و همواره ناله کنیم که اعتباراتی برای مدیریت این بحران نداریم.