English العربیه اردو
  • چندرسانه ای
  • آثار امام خمینی (س)
  • صحیفه امام خمینی (س)
  • پیوندها
پایگاه اطلاع رسانی وخبری جماران
جمعه ۱۸ اردیبهشت ۱۴۰۵

تاریخ

نمایش همه بخش ها بستن
  • صفحه نخست
  • عناوین اخبار
  • فقه و حقوق
  • سیاست
    •  تاریخ
    • دیپلماسی
  • اقتصاد
  • بین الملل
  • عکس
  •  ویدیو
  • علم و زندگی
  • فرهنگ
  • اقتصاد
  • جامعه
  • ورزشی
  • خانه >
  • عناوین کل اخبار
  • خانه
  • فقه و حقوق >
    • اخلاق و عرفان
    • مولفین
    • صحیفه امام خمینی
    • آیت الله صانعی
  • سیاست >
    • تاریخ
    • دیپلماسی
  • فرهنگ
  • جامعه >
    • باشگاه مخاطبان
  • اقتصاد >
    • گزارش آگهی
  • بین الملل
  • چند رسانه ای >
    • عکس
    • فیلم
    • اینفوگرافیک
    • نواهای محرم
    • آواها و نواها
  • ورزشی
  • علم و زندگی
  • استان ها

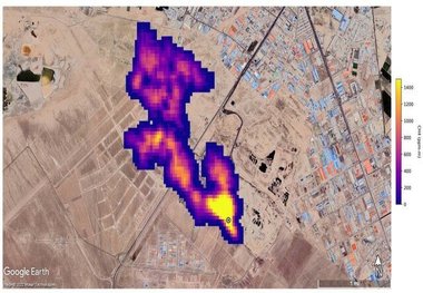
  • اعلام نظر محیط زیست درباره ابرتوده گاز متان در تهران: نمی‌توانیم بگوییم این پدیده وجود ندارد/ به‌طور قطع مراکز دفن ما تصاعد گاز متان را دارند/ نامه‌نگاری‌های بسیاری در این زمینه با دستگاه‌های مربوطه انجام شد

    اعلام نظر محیط زیست درباره ابرتوده گاز متان در تهران: نمی‌توانیم بگوییم این پدیده وجود ندارد/ به‌طور قطع مراکز دفن ما تصاعد گاز متان را دارند/ نامه‌نگاری‌های بسیاری در این زمینه با دستگاه‌های مربوطه انجام شد

    درپی انتشار گزارشی از سوی ناسا مبنی بر وجود توده گاز متان بر فراز سایت پسماند آرادکوه که ۷ آبان‌ماه سروصدای زیادی به…

  • دیده شدن توده ابر متان در آسمان فارس! این پدیده استان را به سمت بیابانی شدن سوق می دهد؛ قطعی اینترنت باعث شده نتوانند در این باره تحقیق کنند!

    دیده شدن توده ابر متان در آسمان فارس! این پدیده استان را به سمت بیابانی شدن سوق می دهد؛ قطعی اینترنت باعث شده نتوانند در این باره تحقیق کنند!

    به‌تازگی انتشار گاز متان در نزدیکی تأسیسات سوخت فسیلی در نقطه‌ای دورافتاده از استان فارس در جنوب ایران توسط ماهواره…

  • آلوده شدن آب و خاک خطرناک‌تر از تشکیل ابر گاز متان است/ تقریبا محل دفن زباله‌ای در کشور نداریم که آب‌های زیرزمینی آن به لحاظ آلودگی پایش شده باشند/ شیرآبه‌ی زباله‌ها به آب‌های زیرزمینی قزوین نفوذ کرده/ سایت دفن زباله تهران یک استثناست

    هشدارهای معاون سازمان محیط‌زیست:

    آلوده شدن آب و خاک خطرناک‌تر از تشکیل ابر گاز متان است/ تقریبا محل دفن زباله‌ای در کشور نداریم که آب‌های زیرزمینی آن به لحاظ آلودگی پایش شده باشند/ شیرآبه‌ی زباله‌ها به آب‌های زیرزمینی قزوین نفوذ کرده/ سایت دفن زباله تهران یک استثناست

    معاون دفتر آب و خاک سازمان محیط زیست هشدار داد: اگر محل‌های دفن زباله در محدوده دشت‌ها بر روی این آب‌خوان‌ها قرار…

  • واکنش زاکانی به خبر انتشار گاز متان در تهران

    واکنش زاکانی به خبر انتشار گاز متان در تهران

    علیرضا زاکانی شهردار تهران در جمع خبرنگاران در پاسخ به سوالی در خصوص انتشار عکسی از سوی ناسا مبنی بر تشکیل ابری از گاز…

۱
  • صفحه نخست
  • عناوین اخبار
  • فقه و حقوق
  • سیاست
  • اقتصاد
  • بین‌الملل
  • استان‌ها
  • عکس
  • علم و فناوری
  • فرهنگ و هنر
  • کار و درآمد
  • جامعه
  • سبک زندگی
  • ورزشی
بازگشت به اول صفحه
با امام:
  • صحیفه امام خمینی
  • زندگینامه امام
  • دیوان امام خمینی (س)
  • حاج احمد آقا
  • سید مصطفی
  • وصیت نامه امام خمینی
  • گالری
  • سید حسن خمینی
  • نهج البلاغه
  • قرآن
  • آثار امام خمینی (س)
سایت های مرتبط:
  • پرتال امام خمینی (س)
  • سایت سید حسن خمینی
  • خرید آثار امام خمینی (عروج چاپ)
  • نمایندگی موسسه تنظیم و نشر-قم
  • نمایندگی موسسه تنظیم و نشر-اصفهان
  • پژوهشکده امام خمینی(س) و انقلاب اسلامی
  • ویکی امام خمینی
  • RSS
  • درباره ما
  • تماس با ما

© کلیه حقوق مادی و معنوی برای پایگاه اطلاع رسانی و خبری جماران محفوظ است. استفاده از مطالب سایت با ذکر منبع بلامانع است.